描述
?
?
LSD-1076A采用國際最先進的MIE氏散射原理和會聚光傅里葉變換光路,傅里葉變換鏡頭+濾波鏡頭雙鏡頭技術的采用保證了儀器的測量精度,高密度陣列探頭及全量程無縫銜接測試方法,保證了測試結果的準確性和重復性。獨特的濕法循環分散系統采取了管道無殘留設計,保證顆粒測試過程無顆粒沉積現象,測試排水后無廢液積存現象,不但保證了測試不同樣品的準確性,還保證了第二次測試精度,使測試結果更真實可靠。
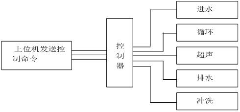
測試過程由計算機自動完成控制完成,控制系統原理圖如下:
一 儀器特點
- 激光器智能管理系統:LSD-1076A率先增加了激光器智能管理系統,智能管理系統實時監測儀器的工作狀態,一旦接收到工作的命令智能管理系統會瞬間點亮激光器,高性能激光器會在3秒內達到穩定的工作狀態。樣品測試完畢后智能管理系統會自動關閉激光器,激光器基本上不會衰減,理論上可以終身不需要更換激光器。
- 全智能操作模式:點擊運行SOP(可編輯)即可自動完成進水、排氣泡、背景采集、樣品分散、采集測量數據、保存、清洗等所有功能,操作人員只需放待測樣品,測試結果不受人為因素影響。
- 誤操作保護功能:儀器具有誤操作時無響應功能,超聲防干燒功能,水過量溢出功能。
- 自動加注分散劑功能:部分樣品具有較強的團聚性,需加某些特定的分散劑,人工加注或多或少無法定量,自動加注系統會按需定量加注分散劑,測量結果穩定準確。
- 雙鏡頭技術:傅里葉變換鏡頭+濾波鏡頭單光路鏡頭技術的采用,可有效的過濾掉光信號非必要的雜散光,可獲取到更純凈的光學背景,提高測量林敏度。
- 超高速主板10000次每秒的采用速度,樣品在 激光光束中1S即可得出準確結果。
- 防塵防震:儀器的防震處理使儀器具有了更穩定的光路系統,探測器無需調整。
- 樣品無殘留設計:儀器管道及排水結構進行了優化設計,儀器管道采用專利技術的循環泵內無積液殘留,避免對下一次測試數據的影響。
- 樣品窗快換裝置:全新設計的樣品窗快換裝置,使樣品窗更換更方便快捷,樣品窗的拆裝過程10秒鐘即可完成。
- 全密封光纖半導體激光器:LSD-1076A采用了高穩定、長壽命的全密封進口光纖半導體激光器,優良的穩定性讓LSD-1076A擁有了超強的測試重復性。
- 超聲防干燒功能:經過潛心研發,LSD-1076A可實現超聲防干燒功能,避免無水情況下損壞超聲。
- 先進的光路設計:LSD-1076A采用會聚光傅立葉變換測試技術保證在最短的焦距獲得最大量程,有效提高儀器的分辨能力;獨特的高密度探測單元,讓1076A擁有了超強的小顆粒測試能力,高密度探測單元使LSD-1076A具有超強的全量程無縫測試能力。
?二 儀器參數
| 規格型號 | LSD-1076A |
| 執行標準 | ISO 13320:2009;GBT 19077-2016 |
| 測試范圍 | 0.1μm -800μm |
| 探測器通道數 | 86通道均勻交叉及面積補償多方位陣列 |
| 超高速主板 | 10000次每秒的采用速度 |
| 測量精度 | 準確性重復性Dv50均優于±0.5%(NIST可溯源標準樣品) |
| 免排氣泡 | 具備免排氣泡設計,無氣泡干擾數據更準確 |
| 激光器參數 | 進口光纖輸出大功率半導體激光器 λ= 635nm, ?p>10mW,使用壽命>50000小時 |
| 激光器智能管理系統 | 實時監測儀器的工作狀態,一旦接收到工作的命令智能管理系統會瞬間點亮激光器,高性能激光器會在3秒內達到穩定的工作狀態 |
| 光學對中系統 | 機械中心+光學中心雙定位全自動對中系統 |
| 操作模式 | SOP可編輯一鍵式全自動測量 |
| 濃度范圍 | 最低遮光度3%,最高遮光度90%(光學濃度) |
| 樣品窗 | 特殊鍍膜工藝處理,光信號透過率>99.7% |
| 內置分散方法 | 超聲:頻率:f=40KHz,功率:p=80W,時間:隨意可調;具備超聲防干燒 |
| 攪拌:循環攪拌一體化設計,轉速:100-33950rpm轉速可調 | |
| 循環:循環額定流量:0-10L/min可調 ?額定功率:25W | |
| 樣品池 | 自行設計沸騰式樣品池,分散效果更好,容量:190-600mL均可正常測試 |
| 測量時間 | 典型值<10秒 |
| 環境溫度 | 0°-45°C |
| 環境濕度 | 10%-85%相對濕度(無結凝) |
| 電源要求 | 110V-240V(±20V),50Hz-60Hz |
| 體積 | 800mm*280mm*335mm |
| 重量 | 38Kg |
?
三 軟件功能
| 測試報告 | 測試報告可導出Word、Excel、圖片(Bmp)和文本(Text)等多種形式的文檔,滿足在任何場合下查看測試報告以及科研文章中引用測試結果 |
| 自行DIY | 用戶自定義要顯示的數據,根據粒徑求百分比、根據百分比求粒徑或根據 |
| 統計方式 | 體積分布和數量分布,以滿足不同行業對于粒度分布的不同統計方式 |
| 統計比較 | 可針對多條測試結果進行統計比較分析,可明顯對比不同批次樣品、加工前后樣品以及不同時間測試結果的差異,對工業原料質量控制具有很強的實際意義 |
| 分析模式 | 包括自由分布、R-R分布和對數正態分布、按目分級統計模式等,滿足不同行業對被測樣品粒度統計方式的不同要求 |
| 顯示模板 | 粒徑區間求百分比,以滿足不同行業對粒度測試的表征方式。徑距、一致性、區間累積等等 |
| 智能操作模式 | 真正全自動無人干預操作,無人為因素干擾,您只需按提示加入待測樣品即可,測試結果的重復性更好。 |
| 多語言支持 | 中英文語言界面支持,還可根據用戶要求嵌入其他語言界面。 |
?
四 測試軟件及分析報告



?
附件:常用孔徑尺寸與目數對應表
| 目數(mesh) | 微米(μm) | 目數(mesh) | 微米(μm) | 目數(mesh) | 微米(μm) |
| 2.5 | 7925 | 20 | 833 | 200 | 74 |
| 3 | 5880 | 24 | 701 | 250 | 61 |
| 4 | 4599 | 27 | 589 | 270 | 53 |
| 5 | 3962 | 32 | 495 | 325 | 47 |
| 6 | 3327 | 35 | 417 | 425 | 33 |
| 7 | 2794 | 40 | 350 | 500 | 25 |
| 8 | 2362 | 60 | 245 | 625 | 20 |
| 9 | 1981 | 65 | 220 | 800 | 15 |
| 10 | 1651 | 80 | 198 | 1250 | 10 |
| 12 | 1397 | 100 | 165 | 2500 | 5 |
| 14 | 1165 | 110 | 150 | 3250 | 2 |
| 16 | 991 | 180 | 83 | 12500 | 1 |









點擊撥打 18046321714